Loading...
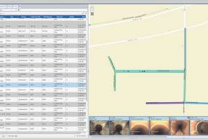
In the first four years after implementing its Interceptor Condition Assessment Program, the Fort Worth Water Department prevented an estimated 59 sanitary sewer overflows and saved $3.6 million to $6.6 million. For more than a decade, Fort Worth, Texas, has been recognized as the fastest-growing metropolitan area in the nation, resulting in a great deal of resources being dedicated toward building new wastewater infrastructure to accommodate the rapidly expanding population. At the same time, the Fort Worth Water Department recognized the importance of serving and maintaining the existing infrastructure of its wastewater collections system, which consists of more than 262 miles
Please login or register to view MSW articles. It's free, fast and easy!
Plot 1 Line W Web
Next ›› Maximizing Inspection Data Critical to System Management

Related