Loading...

Entries Tagged Pipeline Surveying & Mapping (GPS/GIS)

Mapping with Win Can

Free Download: Quick Guide to Mapping With WinCan

Download the detailed guide to mapping options and workflows in WinCan VX
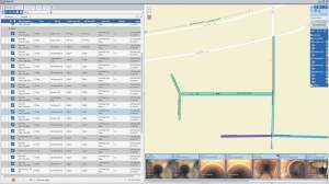
Arc GIS and VX 1

WinCan Lets You Visualize Sewer Laterals

Gain geospatial insights by mapping lateral lines and cross bores in WinCan
DSC 0093

Seeing I&I: How to Establish an Advanced Flow Monitoring Program

Seattle 2

FOG Program Cuts Through the Fat

Seattle takes FOG program online, improving remote access and customer compliance.
ESRI

Get the Full Picture with WinCan’s Esri ArcGIS Integration

Use GIS to gain unmatched insight and visibility into your wastewater assets
20190702 080306 resized 1

A Seamless Integration for Wastewater and Beyond in San Clemente

An interdepartmental integration of WinCan and Lucity helps wastewater inspectors, rehab crews and planners stay on top of sewer maintenance
Hi res ze24658

Florida Utility Earns Accolades

Bonita Springs Utilities earns repeat recognition for innovations and performance.
WC quiz mapping 01

Sewer Trivia: Mapping Challenge

498 Fond Du Lac Water Untility

Technology Leads the Way for System Improvements at Water Utility

Wisconsin utility’s GIS mapping and other next-generation upgrades boost system performance.
Pipelogix gis 180725 080021

GIS GPS - PipeLogix GIS

Geospatial Probes

Accurate Mapping with Geospatial Probes

With the increasing need for precise mapping, municipalities are deploying geospatial probes to achieve real-time position tracking in order to create virtual 3-D computer models of underground assets
Plot 1 Line W Web

Maximizing Inspection Data Critical to System Management

Asset management system ties old and new together in a comprehensive web-based platform.
Rockyview1

Utility Focuses on Improving Metering Accuracy

Alberta’s Rocky View Water Co-op takes a metered approach to solving water loss problems.
Iwater inframap 171027 144541

Software - iWater infraMAP